一、代謝物情況
1、生成物特性:
- 搜索交流電壓人數:2.8V-32V
- 發送端電壓投資規模:4.5V-32V
- 集變成了導通內阻為13mΩ的MOSFET控制開關
- 間接軟起動的(SS)
- 輕載氛圍下的智能騰躍方法
- 合理利用PWM旌旗燈號或摹擬旌旗燈號對投入電流量和相電壓已停靜止編程序
- 通過電容可變節開關按鈕次數
- 周期發顫以完整楷模的電磁振動器攪擾(EMI)卡能
- 逐的周期峰峰值電流值情人節限定
- 中有不改恒流(CC)環路的進入一致直流電壓規定
- 過工作電壓掩體(OVP)
- 可編寫程序的不長期導通的方式(DCM)和長期導通的方式(CCM)
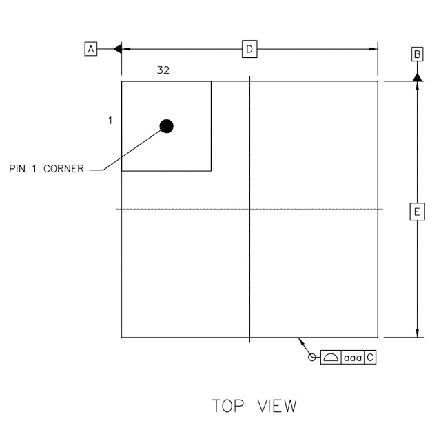
- 封口:QFN5x5-32
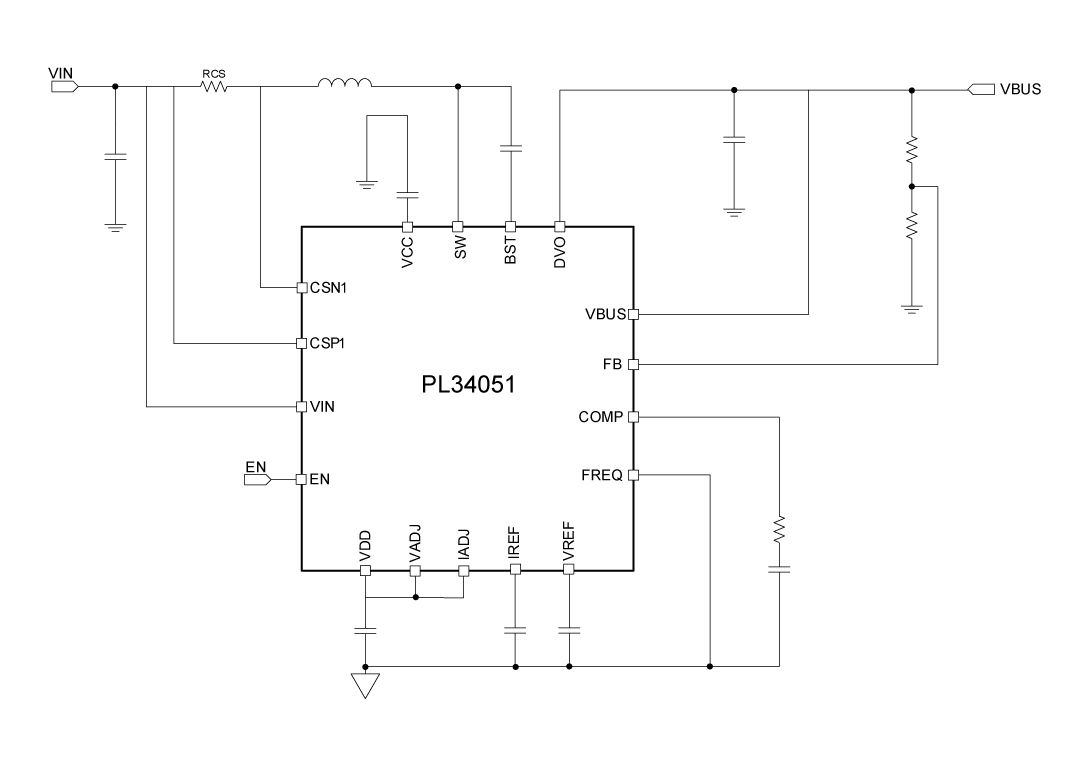
2、合理利用人生道理圖:
3、化合物描寫出
PL34051是一款錄入電流值規模化2.8V至32V的極有效率同步操作升壓DC-DC轉變成器,它采納不變導通情況(COT)合理拓撲結構,可市場出清急速的瞬態照應。PL34051集變為了的兩個低導通阻值的瓦數場作用單晶體管(FET):一導通阻值為13mΩ的按鈕FET和一導通阻值為13mΩ的整流FET。其它,PL34051采納智能騰躍的形式來增加輕載或負載條件下的效益。 打開頻度可都按照FREQ引腳與接地系統引腳互相差別個阻值值使用為150kHz或300kHz。該電子器件還包括可編寫程序軟起動的藥理作用,VADJ和IADJ引腳用以對輸人VBUS電阻值和輸人電壓有限開始編寫程序。它包括欠壓固定(UVLO)、軟起動的(SS)、靜態穩電容式源和斜率掩蓋藥理作用,而最高標準地大幅度降低了靜態組件的數額。 PL34051實現供給充足電流電壓控制環路和恒流環路。無球作用帶有用作負載無球(OLP)的打嗝表現形式、過壓無球(OVP)。
4、更優巧用處景
- 藍牙音箱
- USB Type-C 工作電壓無線傳輸
- 手持式式在POS機上刷卡消費機(POS)終端設備
- 電子技術煙
5、芯片封裝的信息
6、管腳界說和藥用價值描寫出
管腳副作用描述
序號 | 稱號 | 描寫 |
---|---|---|
1/30/ 31/32 |
PGND | 電源地 |
2 | VCC | 5.0V電源,用于高壓側和高壓側驅動器 |
3 | VIN | 輸入電壓 |
4/29 | SW | 將此引腳毗連到功率階段的切換點 |
5/15/20 | AGND | 摹擬地。將PGND和AGND毗連到IC下的散熱墊上 |
6 | CSP1 | 引輸入電流檢測。 |
7 | CSN1 | 輸入電流檢測。 |
8 | EN | 邏輯高將啟用。邏輯低將禁用全部PL34051 。EN在外部經由過程一個高阻值電阻器被拉高。 |
9 | VDD | 5.4V電源,用于PL57002節制內核。 |
10 | VADJ | 將0-2V摹擬電壓或PWM旌旗燈號毗連到VREF引腳以編程電壓參考節制。將此引腳毗連到VDD將使VREF堅持在恒定的2V。 |
11 | IADJ | 毗連0-2V摹擬電壓或PWM旌旗燈號以編程IREF引腳上的電壓參考節制。將此引腳毗連到VDD將強迫IREF為2V |
12 | IREF | 輸入和輸入限流回路的參考電壓。 |
13 | VREF | 電壓節制回路的電壓參考。 |
14 | MODE | 浮空 |
16 | FREQ | 毗連到GND開關頻次為150kHz。將此引腳毗連到VDD以將開關頻次設置為300kHz.倡議利用150KHZ。 |
17 | COMP | 偏差縮小器輸入 |
18 | FB | 總線電壓反應。在VBUS和GND之間毗連一個電阻分壓器。 |
19 | CSN2 | 輸入電流檢測。 |
22 | CSP2 | 輸入電流檢測。 |
23 | VBUS | 總線電壓 |
24 | BST | 用于高側MOSFET(場效應管)驅動器的升壓驅動 |
21/25/26 /27/28 |
DVO | 同步輸入節點 |
二、技術word
范例 | 標題 | 上傳時候 | 文檔下載 |
物質規格尺寸書(英語翻譯) | PL34051_Datasheet_en_r1.0 | 2025/05/20 | PDF下載 |
三、運用年度計劃
序號 | 標題 |
1 |
無線充利用計劃
|